The MGA With An Attitude
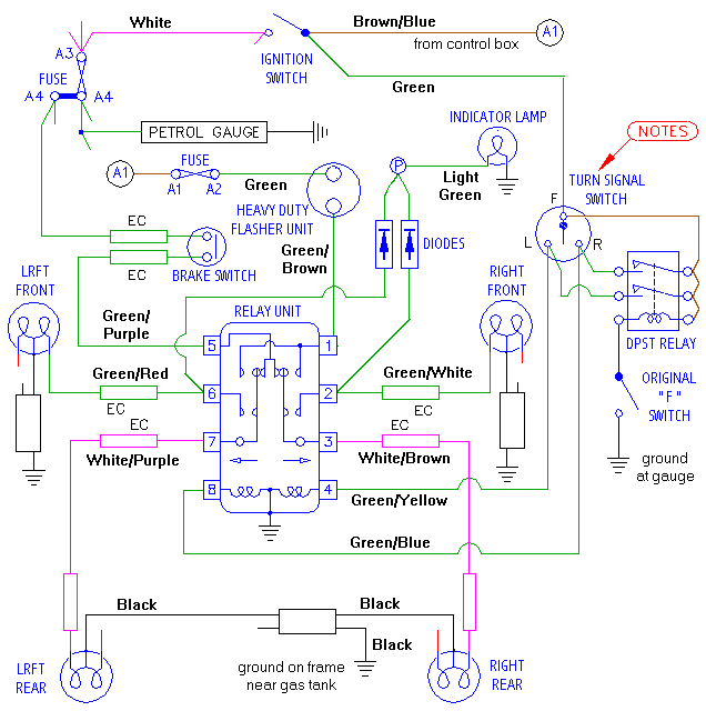
FOUR WAY FLASHERS My Way, MGA 1500 - ET-243
If you managed to muddle through the last two articles this one should be a cinch. The way I finally did it is a variation on Flashers The Cheap Way, because I only use one flasher unit, and it could be done without a relay. You might want to print this diagram and keep it on the side while you read the details.

|